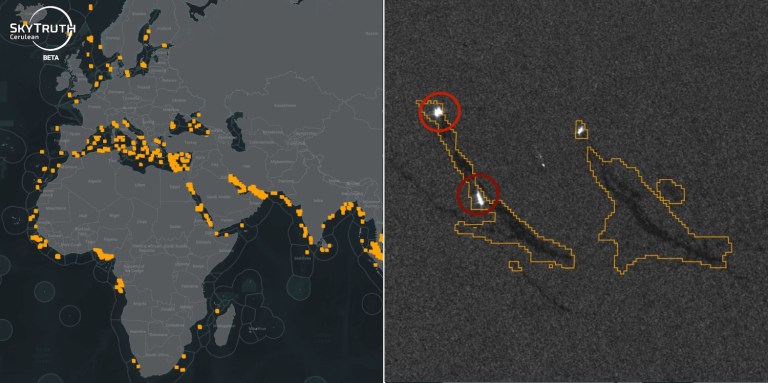
Cerulean empowers ocean pollution watchdogs with orbital observation
The vastness of the ocean allows polluters to evade detection in all but the most egregious violations. SkyTruth aims to change that with Cerulean, an orbital monitoring platform for coastal waters that spots not just oil slicks but also the ships that produce them faster and with more certainty than ever before. The nonprofit organization … Continue reading Cerulean empowers ocean pollution watchdogs with orbital observation
Copy and paste this URL into your WordPress site to embed
Copy and paste this code into your site to embed